db_0141: Signal flow in Simulink models
Guideline Publication
Control Algorithm Modeling Guidelines - Using MATLAB®, Simulink®, and Stateflow®
Sub ID Recommendations
NA-MAAB — a, b
JMAAB — a, b
MATLAB Versions
All
Rule
Sub ID a
Signals shall flow from left to right.
Exception
Feedback loops can flow from right to left.
Custom Parameter
Not Applicable
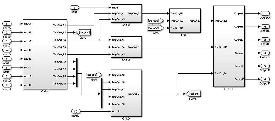
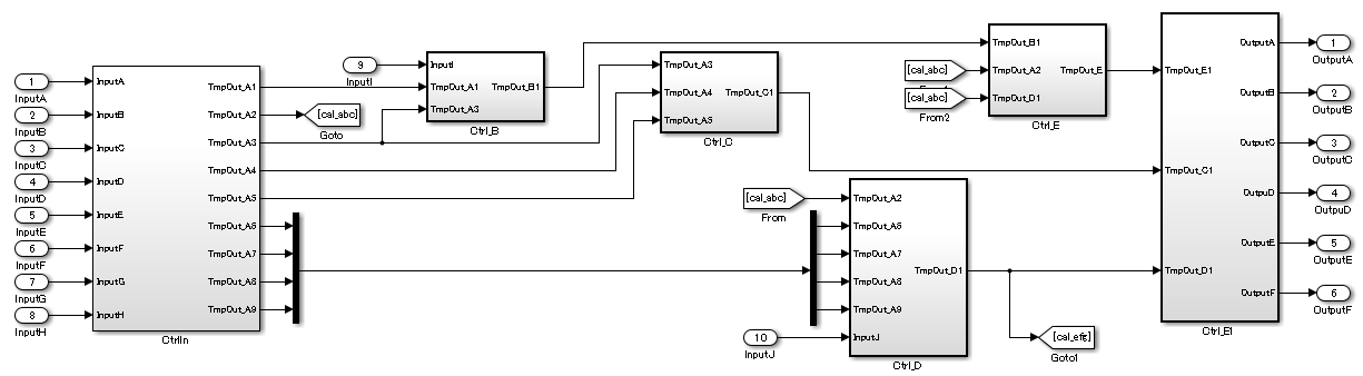
Example — Correct

Example — Incorrect

Sub ID b
Parallel blocks or subsystems shall be arranged from top to bottom.
Custom Parameter
Not Applicable
Example — Correct

Example — Incorrect

Rationale
Sub IDs a, b:
Deviation from the rules can impair readability.
Verification
Model Advisor check: Check signal flow in model (Simulink Check)
Last Changed
R2024b
See Also
Version History
Introduced in R2020a